Deutsche Tageszeitung - Un nouvel instrument de la Nasa aide à détecter les "super-émetteurs" de méthane depuis l'espace

Un nouvel instrument de la Nasa aide à détecter les "super-émetteurs" de méthane depuis l'espace


Un nouvel instrument de la Nasa aide à détecter les "super-émetteurs" de méthane depuis l'espace
Un nouvel instrument de la Nasa aide à détecter les "super-émetteurs" de méthane depuis l'espace / Photo: © NASA/JPL-Caltech/AFP

Une toute nouvelle mission de la Nasa a permis de détecter depuis l'espace des dizaines de "super-émetteurs" de méthane, une performance dont les scientifiques espèrent qu'elle permettra d'agir afin de limiter les émissions de ce puissant gaz à effet de serre.

Taille du texte:

Ces "super-émetteurs" sont généralement des sites liés aux secteurs des énergies fossiles, du traitement des déchets ou encore de l'agriculture.

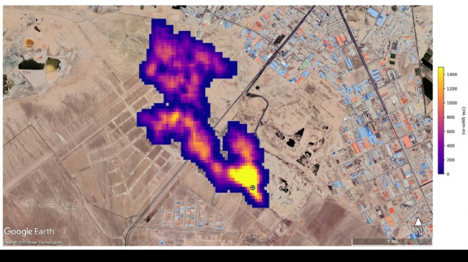
Lancée dans l'espace en juillet et installée sur la Station spatiale internationale, la mission, baptisée EMIT, était d'abord destinée à observer la façon dont le déplacement de poussières minérales affecte le climat.

Mais cet outil s'est également révélé utile pour une autre tâche cruciale: il a permis d'observer plus de 50 "super-émetteurs" en Asie centrale, au Moyen-Orient et dans le sud-ouest des Etats-Unis, a déclaré la Nasa mardi.

Cette capacité "va non seulement aider les scientifiques à mieux localiser d'où les fuites de méthane proviennent, mais aussi aider à comprendre comment on peut s'y attaquer, et rapidement", a déclaré le patron de la Nasa, Bill Nelson.

Certains des panaches détectés "sont parmi les plus grands jamais vus", a déclaré dans un communiqué Andrew Thorpe, du Jet Propulsion Laboratory (JPL) de la Nasa. "Ce que nous avons trouvé en si peu de temps dépasse déjà ce qu'on pouvait imaginer."

Au Turkménistan, l'instrument a identifié douze panaches issus d'une infrastructure gazière et pétrolière à l'est de la ville portuaire de Hazar. Soufflant vers l'ouest, certains de ces panaches s'étendent sur plus de 32 kilomètres.

Dans l'Etat américain du Nouveau-Mexique, un autre panache long d'environ 3,3 kilomètres a été détecté au niveau de l'un des plus grands champs pétrolifères du monde.

En Iran, au sud de Téhéran, un panache d'au moins 4,8 kilomètres a été observé, issu d'un complexe de traitement des déchets. Les décharges peuvent représenter une source majeure de méthane, celui-ci résultant alors de la décomposition.

Les scientifiques estiment que ces trois sites relâchent respectivement 50.400, 18.300 et 8.500 kilos de méthane par heure.

EMIT est "le premier d'une nouvelle classe de spectrographes imageurs destinés à observer la Terre", a souligné la Nasa, bien que les méthodes de détection par satellite des fuites de méthane se soient déjà grandement développées ces dernières années.

Le méthane est responsable d'environ 30% du réchauffement de la planète. Même s'il reste beaucoup moins longtemps dans l'atmosphère que le CO2, il a un pouvoir de réchauffement 80 fois supérieur sur une période de 20 ans.

Une réduction des émissions de méthane est ainsi cruciale pour permettre de respecter les objectifs de l'accord de Paris sur le climat.

(S.A.Dudajev--DTZ)